我司研發生產的飼料自動定量給料控制系統成功安裝應用
發布日期:2019-11-15
點擊次數:32358

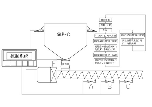
我司研發生產的飼料自動定量給料控制系統可根據儲料倉里的飼料總重量,通過觸摸屏人工設定A、B、C三個料欄需要投料的目標重量或者調取之前存儲好的配方號,以及設定管線的允許運行時間及各料欄的間隔時間后,系統自動運行控制閥門的開閉動作及管線的輸送啟停動作。此時儲料倉里的飼料將按照設定的目標值將儲料倉的飼料自動分配進A\B\C分料欄中,并且記錄各欄投料次數及投料總重。
二、產品主要功能說明
1、整套系統的操作部分采用人機對話界面,操作簡單易懂,維護方便。
2、具有操作及設定參數異常的報警提示功能,自帶兩級密碼鎖。
3、獨特的定量喂料設計,采用快、中、慢三速供料,確保高速高精度要求。
4、可采用手動或自動模式操作,定量范圍寬、精度高、計量速度快。
5、可按照客戶要求預先設定最多8組定量配方記憶,調取方便快捷。并且也可以現場采用觸摸屏輸入方式,修改定量配方。
6、可以查詢每天各欄投料次數及投料總重。具有可查詢歷史記錄功能。
7、系統主要硬件配置是觸摸屏+可編程控制器+稱重儀表+重量傳感器+執行器+手動閥門電動執行機構;主要控制部件均采用日本三菱產品,長期工作穩定,可靠。
三、現場案例圖片












